为什么要做回油弯?做回油弯的目的是什么?
文章出处:本站责任编辑:admin作者:admin人气:239发表时间:2019-04-17 13:48:10

当系统的配管存在较大的落差时,为了防止冷冻机油无法有效回到压缩机,影响压缩机的使用寿命,因此在竖直管路上必须设置存油弯。
二、什么情况下要设置回油弯:
1、当主机高于末端(蒸发器)时
蒸发器到主吸汽管之间有一段上升立管,因为冷冻油在蒸发器中不会蒸发汽化故积存在底部,当蒸发器底部积存冷冻油较多时就会堵塞吸汽管。如果蒸发器底部设置了回油弯后,油积存在这个弯头里面的存量不会太多,只要该弯头即将被堵塞,两端的压差足以将弯头内有限的冷冻油“泵”出来,直至顶端的水平吸汽管,然后顺坡被压缩机吸回。
如果担心上升立管太长,不足以将油泵到顶端,就应考虑上升段吸汽管每隔一定高差距离(比如6米~10米)就设置一个回油弯,使冷冻油分段逐步地返回主机。
2、当主机低于末端(蒸发器)且高差较大时
虽然不用回油弯也可使冷冻油自动顺坡回到主机,但这时担心回油量太大引起主机“液击(油击)”,所以主吸汽管每隔一定高差距离(比如6米~10米)就设置一个回油弯,使冷冻油分段逐步地返回主机。
3、低负荷运转时
回油弯内积聚冷冻油,由于受流速限制,仅靠“只要该弯头即将被堵塞,两端的压差”来驱动回油效果很微小的,关键点在一定周期内要提升压机输出能力提高吸气速度。
如果吸气速度可以提升到较大的数值,那么就没有必要增加回油弯了,而实际情况是,小负荷时内换热效果的影响压机的输出增加过量,容易造成系统控制一些问题,低压过低,吸气无过热度等,这样就意味着吸气速度提升是有限的,在大高差时,就必须利用回油弯来逐级回油!
三、存油弯设置的原则
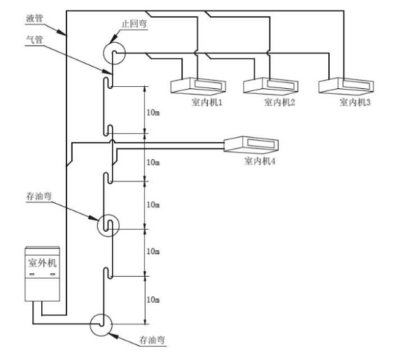
当系统室内外机之间存在落差时,气管的立管部分从下往上每隔10m 处安装一个存油弯。
存油弯制作采用两个“U”形弯或者一个“O”形弯,高度为管径的3 ~ 5 倍。
排气管设计与回气管相同,设计时必须考虑控制压降,保证带油,防止液击及防止产生噪音和震动。
四、存油弯安装注意事项
存油弯可设置成“U”型或者“O”型。
在气管的立管从下往上每隔10m 处安装一个回油弯,同时在立管的最低处和最高处加设存油弯和止回弯。
五、回油弯安装技术要求
室外机高于室内机示意图如下

室内机高于室外机示意图如下

想要了解更多制冷资讯,欢迎致电上海旭锐制冷设备有限公司,+86-21-39905996/+86-21-39905998
专题报道
联系我们contact us
4006639158
全国服务热线:
- 地址:
- 上海市嘉定区宝安公路4788弄168号
- 邮箱:
- shs@shxurui.cn
- 销售热线:
- 021-39905998
021-39905996
- 技术支持:
- 021-39948556






